聯系君浩環保Contact
郵箱: 906900021@qq.com
地址:山西省晉城市城區西環路5018號豪德光彩貿易廣場二期25#樓17號
除鐵錳水處理設備
- 地下水中常含有過量的鐵和錳,而長期飲用含鐵、含錳高的水對人體不利。作為造紙、紡織、印染、化工和皮革等生產用水,會降低產品質量;洗滌衣物會出現黃色或棕黃色斑漬;鐵質沉淀物會滋長鐵細菌,阻塞管道,有時會出現紅水。除鐵錳過濾器是對地下水除鐵的專用裝置,其方法為射流空氣泵或壓縮空氣對吸水曝氣后與罐內錳砂作用除鐵,避免含鐵水在生活上和工業生產中帶來的危害。
除鐵錳設備整體概述
地下水中常含有過量的鐵和錳,而長期飲用含鐵、含錳高的水對人體不利。作為造紙、紡織、印染、化工和皮革等生產用水,會降低產品質量;洗滌衣物會出現黃色或棕黃色斑漬;鐵質沉淀物會滋長鐵細菌,阻塞管道,有時會出現紅水。
除鐵錳過濾器是對地下水除鐵的專用裝置,其方法為射流空氣泵或壓縮空氣對吸水曝氣后與罐內錳砂作用除鐵,避免含鐵水在生活上和工業生產中帶來的危害。
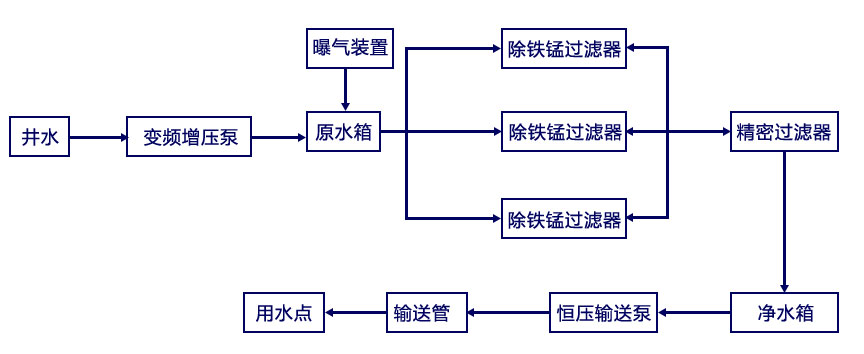
除鐵錳水處理設備工藝流程
選擇君浩環保5大理由
除鐵錳水處理工程6大陷阱
君浩環保迄今已服務多家世界500強企業
涉獵24個不同行業
除鐵錳水處理方案設計服務流程
君浩環保榮譽資質
除鐵錳水處理設備廠家實景
采購:除鐵錳水處理設備
- *聯系人:
- *手機:
- *采購意向:




